Купить маслостанция (гидростанция / гидравлическая насосная станция), подача 33 л/мин
Основные технические характеристики маслостанции
| Рабочий объем насоса | 25 см3 |
| Номинальное давление | 35 - 230 бар |
| Номинальная подача | 33 л/мин |
| Объём маслобака | 160 л |
| Электропитание | Трёхфазный ток, 380 В, 50 Гц |
| Габаритные размеры (указаны для справки) | Длина 900 мм, ширина 1050 мм, высота 465 мм |
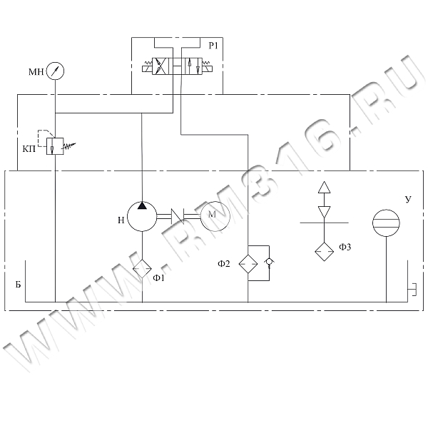
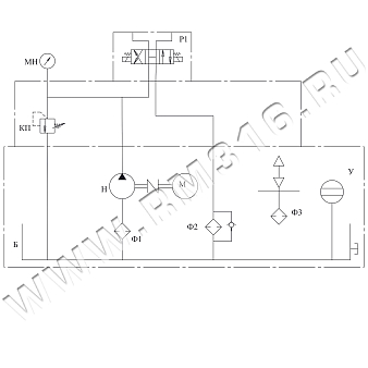
Гидравлическая схема

Обозначения на гидросхеме
| Н | Насос шестеренный |
| М | Электродвигатель |
| КП | Регулируемый предохранительный клапан |
| МН | Манометр виброустойчивый |
| Ф1 | Фильтр всасывающий |
| Ф2 | Возвратный (сливной) фильтр |
| Ф3 | Заливная горловина с воздушным фильтром |
| Р | Гидрораспределитель с электроуправлением, четырехлинейный трехпозиционный |
| Б | Маслобак |
| У | Уровень жидкости с термометром |
В нашем магазине гидравлики можно купить маслостанцию (гидростанцию), оптимальную по соотношению "цена-качество". В любую типовую маслостанцию, представленную на сайте, могут быть внесены изменения и доработки по желанию заказчика. Кроме выпуска стандартных маслостанций (гидравлических насосных станций), мы также проектируем и производим гидростанции по техническому заданию или конструкторской документации (КД) заказчика. В изготовлении гидростанций (маслостанций) могут использоваться агрегаты как отечественных, так и импортных производителей. В производственном процессе осуществляется 100% входной контроль используемых гидравлических агрегатов.
У нашей компании есть опыт в производстве гидростанций (гидравлических маслостанций), которые нашли широкое применение в различных отраслях:
- маслостанция для буровых станков,
- маслостанция для станка ЧПУ,
- маслостанция для гидравлического пресса,
- маслостанция для листогиба,
- маслостанция для технологической линии,
- маслостанция для дорожной техники,
- маслостанция для подъемного механизма,
- маслостанция для устройства перегруза,
- маслостанция для корабля,
- маслостанция для металлургического комплекса,
- маслостанция для деревообработки и т.д.
Доставка
- во все регионы России транспортными компаниями "Деловые линии", "СДЭК" до адреса получателя или терминала
- самовывоз со склада по адресу: Санкт-Петербург, ул. Коммуны, дом 67, литер БМ
Оплата
- безналичный расчет
- банковская карта
- наличными курьеру
| Название | Описание товара | Цена (руб. с НДС) | В наличии (шт.) | Сделать заказ |
|---|---|---|---|---|
НСЭ060-33-160-4 | Маслостанция гидравлическая (насосная станция) НСЭ060-33-160-4, номинальная подача 33 л/мин, максимальное рабочее давление 60 бар, мощность электродвигателя 4 кВт, 380 В | 490 321 руб | 0 | |
НСЭ080-33-160-5,5 | Маслостанция гидравлическая (насосная станция) НСЭ080-33-160-5,5, номинальная подача 33 л/мин, максимальное рабочее давление 80 бар, мощность электродвигателя 5,5 кВт, 380 В | 510 241 руб | 0 | |
НСЭ110-33-160-7,5 | Маслостанция гидравлическая (насосная станция) НСЭ110-33-160-7,5, номинальная подача 33 л/мин, максимальное рабочее давление 110 бар, мощность электродвигателя 7,5 кВт, 380 В | 553 445 руб | 0 | |
НСЭ170-33-160-11 | Маслостанция гидравлическая (насосная станция) НСЭ170-33-160-11, номинальная подача 33 л/мин, максимальное рабочее давление 170 бар, мощность электродвигателя 11 кВт, 380 В | 572 396 руб | 0 | |
НСЭ230-33-160-15 | Маслостанция гидравлическая (насосная станция) НСЭ230-33-160-15, номинальная подача 33 л/мин, максимальное рабочее давление 230 бар, мощность электродвигателя 15 кВт, 380 В | 657 359 руб | 0 |




