Купить маслостанция компактная (гидростанция / гидравлическая насосная станция), макс. подача 10,9 л/мин, 220 в (tecfluid, италия)
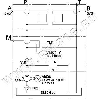
Гидравлическая схема:
Основные технические характеристики маслостанции:
| Электродвигатель | Электродвигатель переменного тока, мощность 1,5 кВт, напряжение питания 220 В, частота вращения 1500 об/мин |
| Подача насоса | 10,9 л/мин |
| Рабочий объем насоса |
4,2 см3 |
|
Макс. давление |
150 бар
|
| Дополнительные опции | Плита одноместная сектор 3 |
|
Объём маслобака |
8 л |
| Рабочее положение маслостанции
|
Горизонтальное
|
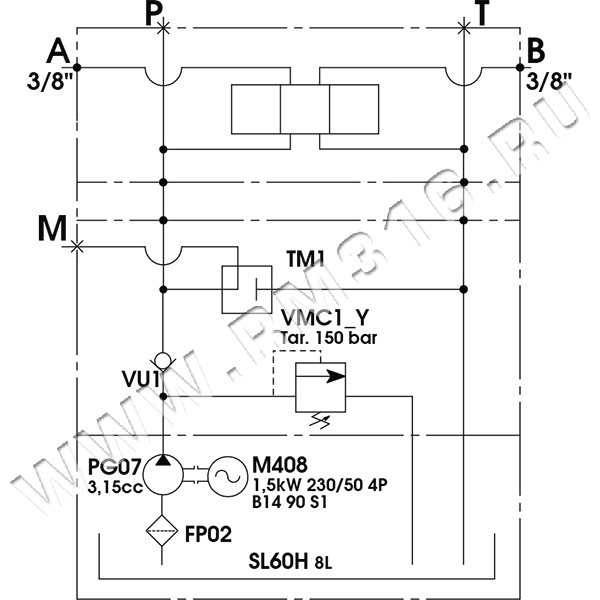
Габаритно-присоединительные размеры маслостанции:

Также мы можем изготовить гидравлическую насосную станцию (маслостанцию) по техническому заданию (ТЗ) заказчика. СКАЧАТЬ ОПРОСНЫЙ ЛИСТ ДЛЯ РАСЧЕТА МАСЛОСТАНЦИИ.
СТАНДАРТНЫЙ СРОК ПОСТАВКИ ИЛИ ИЗГОТОВЛЕНИЯ МАСЛОСТАНЦИЙ МОЖНО УТОЧНИТЬ У СОТРУДНИКОВ МАГАЗИНА ГИДРАВЛИКИ RM316.RU.
Специалистами нашей компании изготавливаются компактные гидравлические насосные станции с различными гидросхемами по техническому заданию (ТЗ) заказчика или по конструкторской документации (КД) заказчика. В производстве компактных минигидростанций (маслостанций) используются комплектующие итальянских производителей гидравлики. У нашей компании есть опыт в производстве маслостанций, которые нашли широкое применение в различных отраслях: компактная маслостанция для гидравлического болларда, маслостанция для подъемного стола, маслостанция для гидравлического пресса, маслостанция для листогиба, минимаслостанция для автовышки, гидростанция насосная для дорожной техники, маслостанция для подъемного механизма и т.д Производитель
Доставка
- во все регионы России транспортными компаниями "Деловые линии", "СДЭК" до адреса получателя или терминала
- самовывоз со склада по адресу: Санкт-Петербург, ул. Коммуны, дом 67, литер БМ
Оплата
- безналичный расчет
- банковская карта
- наличными курьеру





